
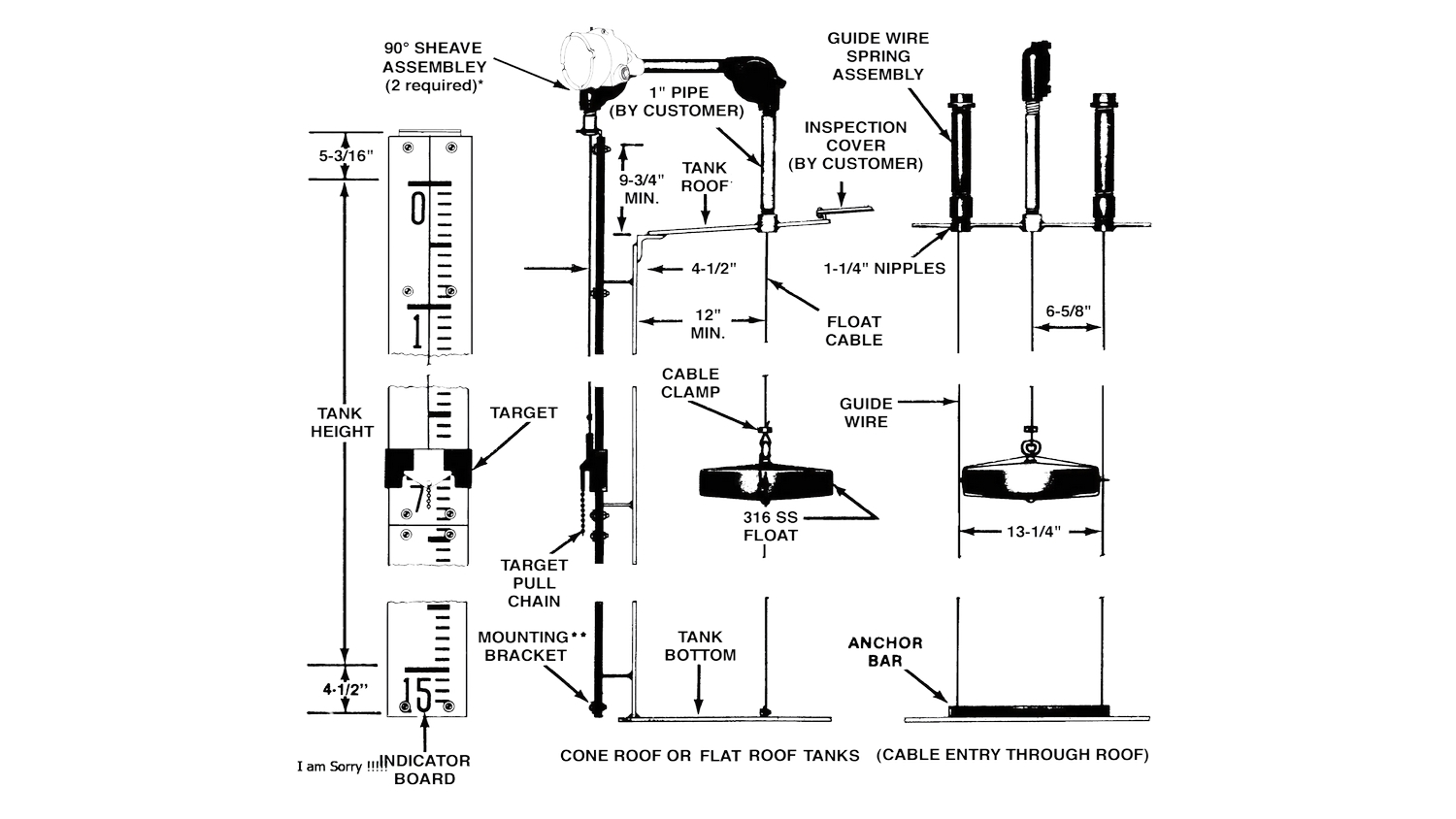
The Shand & Jurs Model 92302 Liquid Level Indicator is a reliable and affordable float actuated level gauging system. It is designed to provide reliable and virtually trouble-free service for installation not requiring accuracies better than ± 1 inch.
CV. TIO TECHNOLOGY telah melengkapi dokumen-dokumen pendukung antara lainnya sebagai berikut:
- Akte Pendirian Perusahaan dengan Pengesahan Pengadilan Negeri
- Surat Keterangan Domisili Perusahaan
- Surat Pengukuhan Pengusaha Kena Pajak
- Nomor Pokok Wajib Pajak
- Surat Izin Perdagangan Nomor
- Tanda Daftar Perusahaan